عنا
- شركة
- الزبائن
- ويبرز التقنية
- مزايا
- تاريخ الشركة
- مرفق صديقة للبيئة
- براءات الاختراع
- رقابة جودة
- R & D
- دليل التلويث محمل
- الوصف التلويث محمل الفني
- التلويث محمل عملية الوصف
- صيانة التلويث محمل
- التلويث محمل عملية ملاحظات
- دليل Roadheader
- الوصف Roadheader الفني
- صيانة Roadeheader
- Roadheader ملاحظات
- Roadheader طريقة التشغيل
- دليل الألغام المكوك
- صيانة الألغام المكوك
- الألغام المكوك عملية السيارات
- الوصف الألغام المكوك التقنية
- الألغام المكوك ملاحظات السيارات
- صيانة عربة قاطرة
- دليل صيانة جامبو الحفر
- اتصل بنا
الوصف Roadheader الفني
A. النظام الهيدروليكي
مقدمة موجزة: جميع الآلات EBH45 roadheader aredriven بواسطة نظام هيدروليكي، وهو مدعوم مباشرة من قبل 75 كيلوواط motor.This السيارات الكهربائية يمكن أن تدفع مباشرة اثنين من التشريد متغير مضخات:
(1) مضخات الإزاحة المتغيرة بشكل منفصل supplyoil إلى الدوائر الهيدروليكية اثنين من النفط.
(2) مضخة الأمامية هي متغيرة مضخة displacementpiston الاستشعار الحمل. لأنها تسيطر على السفر من الجهاز والعمل ofcylinder من خلال صمام التجريبية.
(3) مضخة الخلفية هي مكبس التشريد متغير pumpthat تسيطر على دوران رأس القطع.
1. وظائف نظام هيدروليكي
ضوابط النظام الهيدروليكي:
(1) السفر من آلة roadheader.
(2) دوران رأس القطع.
(3) دوران عجلة نجوم.
(4) يشتغل لآلية النقل.
(5) الأمامي والخلفي، صعودا وهبوطا، وكذلك حركة اليسار واليمين من قطع الرأس.
(6) تصاعدي وتنازلي لوحة مجرفة.
(7) تصاعدي وتنازلي الجهاز سند الظهر.
2. ضخ النفط والمحركات الهيدروليكية
هو الدافع وراء محطة الضخ التي كتبها 75KW المحرك الكهربائي. من خلال الجمع بين ضخ النفط التشريد متغير وصمام تجريبية، يتم إرسال الضغط بشكل منفصل لقطع والتحميل والنقل والآليات السفر وكذلك المحرك والزيت الهيدروليكي اسطوانة للجهاز سند الظهر. وroadheader تسعة اسطوانات في المجموع: 3 اسطوانات تعمل على الذراع قطع، 2 اسطوانات الرفع، 2 اسطوانات الصيد للذراع قطع و 2 رفع اسطوانات الجهاز سند الظهر.
3. وحدة التحكم
(1) هي التي شنت وحدة مع عصا التشغيل، وقياس الضغط، وقياس درجة الحرارة النفط، ومقياس الحرارة المياه.
(2) يتم التحكم في حركة جميع اسطوانات النفط والمحركات الهيدروليكية التي تعمل العصي.
(3) يمكن أن يتم الكشف عن الضغط ودرجة الحرارة من جميع الدوائر النفط قياس الضغط والحرارة.
4. تحميل ودائرة النقل
(1) هو الدافع وراء محرك عجلة نجم (الحمل ودائرة النقل) من خلال متغير التشرد مضخة المكبس، ويتم التحكم في المحرك الهيدروليكي النفط من مضخة (مضخة الضغط: 20MPa).
(2) هو الدافع والمحرك ناقل بواسطة قوة ثابتة التهجير متغير مكبس المضخة، ويتم التحكم في المحرك الهيدروليكي النفط من مضخة (مضخة الضغط: 25MPa).
(3) يتم تركيب صمام عكس آلية الحمل والنقل في إطار وحدة التحكم. يتم التحكم في دوران عقارب الساعة وعكس اتجاه عقارب الساعة لآلية الحمل والنقل عن طريق العصا التشغيل.
5. السفر حلبة
(1) هو الدافع وراء الدائرة السفر متغير التشرد مضخة المكبس، ويتم التحكم كلا من المحركات الهيدروليكية التي تتحكم بشكل منفصل اليسار والسفر الصحيح النفط الضغط من مضخة (الضغط: 31.5MPa).
(2) تم دمج صمام عكس المحرك الهيدروليكي على الطيار صمام متعددة جنبا إلى جنب.
6. الدائرة الطيار
(1) يتم التحكم في جميع عمليات الجهاز عن طريق صمامات التجريبية.
(2) هناك 13 صمامات تعمل رائدة في المجموع.
(3) وتشمل المجالس إمدادات النفط الطيار صمام مصدر للنفط التجريبية، مرشح طيار وصمام الأمان التجريبية.
(4) الضغط: 3.5MPa.
7. دائرة أسطوانات هيدروليكية
(1) هو الدافع وراء الدائرة أسطوانات هيدروليكية من الحمل الاستشعار عن التشرد متغير مكبس المضخة.
(2) النفط من مضخة تسيطر على حدة الدوران، وثلاث اسطوانات النفط من الذراع قطع، اسطوانة النفط من لوحة مجرفة ودعامة الظهر.
(3) تعيين ضغط دوران في 29.5MPa وضغط اسطوانة النفط في 27MPa.
(4) تم تصميم دائرة الدعم الهيدروليكي مع قفل الهيدروليكي.
B. نظام بخاخ تبريد
يظهر مبدأ النظام رذاذ التبريد على النحو التالي:

مقدمة موجزة: جميع الآلات EBH45 roadheader aredriven بواسطة نظام هيدروليكي، وهو مدعوم مباشرة من قبل 75 كيلوواط motor.This السيارات الكهربائية يمكن أن تدفع مباشرة اثنين من التشريد متغير مضخات:
(1) مضخات الإزاحة المتغيرة بشكل منفصل supplyoil إلى الدوائر الهيدروليكية اثنين من النفط.
(2) مضخة الأمامية هي متغيرة مضخة displacementpiston الاستشعار الحمل. لأنها تسيطر على السفر من الجهاز والعمل ofcylinder من خلال صمام التجريبية.
(3) مضخة الخلفية هي مكبس التشريد متغير pumpthat تسيطر على دوران رأس القطع.
1. وظائف نظام هيدروليكي
ضوابط النظام الهيدروليكي:
(1) السفر من آلة roadheader.
(2) دوران رأس القطع.
(3) دوران عجلة نجوم.
(4) يشتغل لآلية النقل.
(5) الأمامي والخلفي، صعودا وهبوطا، وكذلك حركة اليسار واليمين من قطع الرأس.
(6) تصاعدي وتنازلي لوحة مجرفة.
(7) تصاعدي وتنازلي الجهاز سند الظهر.
2. ضخ النفط والمحركات الهيدروليكية
هو الدافع وراء محطة الضخ التي كتبها 75KW المحرك الكهربائي. من خلال الجمع بين ضخ النفط التشريد متغير وصمام تجريبية، يتم إرسال الضغط بشكل منفصل لقطع والتحميل والنقل والآليات السفر وكذلك المحرك والزيت الهيدروليكي اسطوانة للجهاز سند الظهر. وroadheader تسعة اسطوانات في المجموع: 3 اسطوانات تعمل على الذراع قطع، 2 اسطوانات الرفع، 2 اسطوانات الصيد للذراع قطع و 2 رفع اسطوانات الجهاز سند الظهر.
3. وحدة التحكم
(1) هي التي شنت وحدة مع عصا التشغيل، وقياس الضغط، وقياس درجة الحرارة النفط، ومقياس الحرارة المياه.
(2) يتم التحكم في حركة جميع اسطوانات النفط والمحركات الهيدروليكية التي تعمل العصي.
(3) يمكن أن يتم الكشف عن الضغط ودرجة الحرارة من جميع الدوائر النفط قياس الضغط والحرارة.
4. تحميل ودائرة النقل
(1) هو الدافع وراء محرك عجلة نجم (الحمل ودائرة النقل) من خلال متغير التشرد مضخة المكبس، ويتم التحكم في المحرك الهيدروليكي النفط من مضخة (مضخة الضغط: 20MPa).
(2) هو الدافع والمحرك ناقل بواسطة قوة ثابتة التهجير متغير مكبس المضخة، ويتم التحكم في المحرك الهيدروليكي النفط من مضخة (مضخة الضغط: 25MPa).
(3) يتم تركيب صمام عكس آلية الحمل والنقل في إطار وحدة التحكم. يتم التحكم في دوران عقارب الساعة وعكس اتجاه عقارب الساعة لآلية الحمل والنقل عن طريق العصا التشغيل.
5. السفر حلبة
(1) هو الدافع وراء الدائرة السفر متغير التشرد مضخة المكبس، ويتم التحكم كلا من المحركات الهيدروليكية التي تتحكم بشكل منفصل اليسار والسفر الصحيح النفط الضغط من مضخة (الضغط: 31.5MPa).
(2) تم دمج صمام عكس المحرك الهيدروليكي على الطيار صمام متعددة جنبا إلى جنب.
6. الدائرة الطيار
(1) يتم التحكم في جميع عمليات الجهاز عن طريق صمامات التجريبية.
(2) هناك 13 صمامات تعمل رائدة في المجموع.
(3) وتشمل المجالس إمدادات النفط الطيار صمام مصدر للنفط التجريبية، مرشح طيار وصمام الأمان التجريبية.
(4) الضغط: 3.5MPa.
7. دائرة أسطوانات هيدروليكية
(1) هو الدافع وراء الدائرة أسطوانات هيدروليكية من الحمل الاستشعار عن التشرد متغير مكبس المضخة.
(2) النفط من مضخة تسيطر على حدة الدوران، وثلاث اسطوانات النفط من الذراع قطع، اسطوانة النفط من لوحة مجرفة ودعامة الظهر.
(3) تعيين ضغط دوران في 29.5MPa وضغط اسطوانة النفط في 27MPa.
(4) تم تصميم دائرة الدعم الهيدروليكي مع قفل الهيدروليكي.
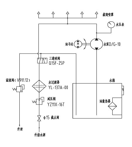
B. نظام بخاخ تبريد
يظهر مبدأ النظام رذاذ التبريد على النحو التالي:

منتجات ذات صلة

English
Русский
Español
Français
Português
العربية




